工业管道管件构成&计量
CAD快速看图
2025-12-23
|
5337阅读
2
赞
工业管道管件构成&计量
工业管道管件是管道系统中连接、转向、分流、变径和控制的关键组件,其计量直接影响工程造价与材料采购。管道图纸中管件种类繁多,利用CAD快速看图【形状】标注和【标注设置】功能,可快速标注各类管件,精准高效地完成管件工程量统计。
一、工业管道管件构成
工业管道管件主要包括弯头(含冲压、煅制、焊接弯头)、三通(四通)、异径管(又称大小头)、管接头、管帽、仪表凸台、焊接盲板等。
1)弯头
弯头按制造方法可分为以下几种。
(1)冲压弯头。冲压无缝弯头:直径<200mm,直接用无缝钢管压制,一次成形,不需焊接。

(2)煨制弯头。用管材直接煨制而成,一般用于小口径或弯曲半径没有要求的管道。

(3)焊接弯头。用钢板卷制或用钢管焊接(俗称虾壳弯)制成,如图7-7所示。

2)现场摔制大小头
所谓现场摔制大小头就是缩口,将大口径管的一端加热到红热状态,用锤砸,使其口径缩小,成为一头大一头小的管件,俗称“大小头”或“变径”有时两端口径差异太大,就把大口径管的一端先制去几条弧面三角形片,然后加热到红热状态,再用锤砸,使其割去的缺口再靠到一起形成接缝处,并将形成的小端口整圆,最后将接缝焊好。
3)主管挖眼三通
所谓主管挖眼三通,就是直接在主于管上挖个洞接上分支管。
二、清单计量

三、案例分析
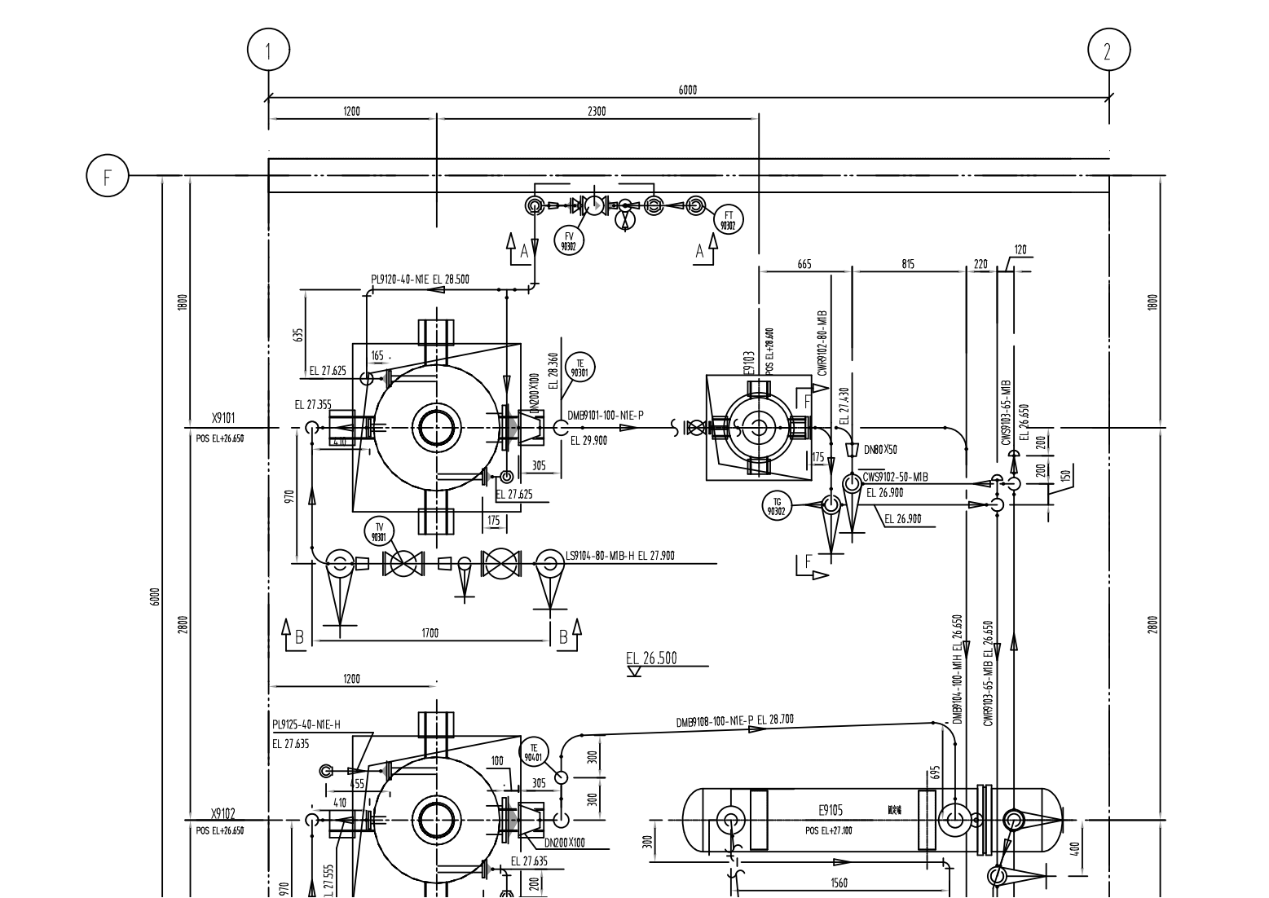
1.观察管道轴测图、管件图例和EL+26.500平面图,我们继续上一期内容,以CWS9102-50-M1B管道为例。
图纸中的管件包括同心异径接头R(C)-DN80×50-II系列-Sch40,以及90°长半径弯头:90E(L)-DN80-II系列-Sch40和90E(L)-DN50-II系列-Sch40,材料为20号钢。



2.对于90°长半径弯头的计量,对照平面图,由于图纸中有多个弯头,为防止多算或漏算,我们在轴测图中使用CAD快速看图的【形状】功能中的“矩形”工具快速框标注弯头。
需要注意的是,图纸中有DN80和DN50两种管径的弯头,因此需要分开计量。为此,可使用【标注设置】更换颜色标注弯头。



3.完成标注后,可启用【文字】菜单中的【编号文字】功能,输入文本内容为需标注的“90°长半径弯头DN50”,起始编号设为1,然后从下至上标注出所有含有DN50的90°长半径弯头的位置。最后,通过查看编号,可得知DN80弯头有1个、DN50弯头有3个、同心异径接头DN80×50有1个。


在工业管道中,如何分类和计数弯头、三通等管件?使用CAD快速看图的【形状】标注和【标注设置】功能统计管件数量既快速又准确,能极大提升弯头、三通等管件的统计效率,非常实用。
#工业管道#管件#CAD快速看图#工程造价#工程清单
共28条评论
好用的、轻量级DWG看图软件!
已发表879篇文章
头条热榜 换一换
- 机上人员工资的计价归属:人工费还是机械费?
- 只会算量套价危险了!一线造价员稳住位置的3条“护城河”
- “十五五”开局暴涨的三大证书
- 暂列金额、暂估价、预备费,工程造价三个费用你理解透彻了吗?
- 1 干混砂浆的容重到底是多少?背后的成本问题你思考过吗?· 假如我是解答人系列之(12)
- 2 24清单-总价包干合同清单缺陷责任究竟归谁?
- 3 给造价同行们的真心话:活儿再急,清单也不能掉链子!
- 4 签证单上的“魔法数字”:甲方代表为何总爱写“暂估”
- 5 “文明施工”不是泛泛而谈,而是有明确的10大项56小项内容!
- 6 一级造价师各科章节练习题汇总(完整版)
- 7 24版清单标准中措施费包干是个坑,投标人对缺漏项可增补,假如措施项缺漏100多万元怎么办?
- 8 一根小小对拉螺栓看施工与预算的关系 · 假如我是解答人系列之(13)
- 9 是防水?是找平?还是抹灰?防水砂浆到底执行什么定额?· 假如我是解答人系列之(十一)
- 10 重磅拆解|十五五20万亿城市更新落地,倪虹定调4大红线+5大投向,民生与行业双受益
- 11 定额工程量和清单工程量有什么不同?
- 12 图纸显示不全?十大高频问题与解决方法汇总(上)
- 13 一觉醒来全世界造价水平下降一万倍
- 14 审计局的“显微镜”:一份发票如何推翻整个结算
- 15 定额组价既然偏离市场价,为何还不废除?
- 16 监理的“善意提醒”:隐蔽工程验收中的信任陷阱
- 17 实体工程计量争议的常见类型与判定要点
- 18 如此算伸缩缝和切缝工程量,真的嘎嘎好用
- 19 给排水工程计算实例技巧汇总
- 20 凭什么不计算新建工程加气块的开槽费用?
- 21 你以为利润是“省”出来的?不,是被“漏”掉和“错”没的
- 22 终于!2026年一级造价工程师考试时间确定!
- 23 工地上的8类钢筋,你分得清吗?
- 24 建筑工地“九牌一图”,你都知道是什么吗?
- 25 为什么住宅楼一般建到33层就不建了?
- 26 施工合同无效时价款结算的27条宝典
- 27 核量速度快了10倍?一线造价员亲测:未来必备的3个数字工具真能少加班!
- 28 湖北率先“炸掉”定额!2026新规震撼建筑业,企业生死大洗牌
- 29 害人的税率
- 30 24清单标准实施后大家还有什么牢骚要发
- 31 刚入行的小白一定要知道的“造价审计流程及技巧”
- 32 某新型住宅地下独立车库线缆计算技巧分享
- 33 什么是桩?桩有什么作用?
- 34 甲方催新清单?别慌!一线造价员用上这份‘湖北打法’指南,又快又准!
- 35 官方发布!持一造证书可领取90000元补贴!
- 36 纯干货分享、对代理公司用处极大:如何才能编制一份规范的工程量清单和最高投标限价
- 37 墙面瓷砖的倒角和地面瓷砖拼花对装修预算的有什么影响
- 38 干货分享:钢筋和混凝土能按暂估价材料处理吗?
- 39 大道至简,一张塑料薄膜对做造价的启示
- 40 结算、决算、施工签证、工程量、审计计算难点解答汇总
- 41 24清单计价模式下如何编制招标控制价
- 42 投标9%税率结算3%开票:6%税点扣除的法律与实务辨析
- 43 10次工业项目,有九次预算失真:问题不在现场,而在....
- 44 水利水电常用知识点
- 45 如何控制工程造价全过程
- 46 合同争议轻松解决,再也不怕领导啦~
- 47 实体工程计量争议案例剖析:避开计量“雷区”
- 48 工程造价中被打脸的工序操作
- 49 有一种大神:可以不用电子版CAD图纸做造价
- 50 造价过程中的这些“价”你都搞清没?